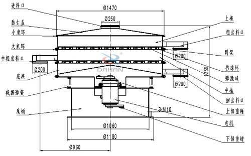
食品衛生振動篩主要應用在主要應用在食品、醫藥行業。該設備直徑1500mm,兩層三個出料口,整機為304不銹鋼材質,因為食品、醫藥行業對衛生標準要求比較嚴格,與物料接觸部分不允許有雜質污染,振動篩密封件配備食品衛生標準。振動篩密封件材質要選擇硅膠材質。所以該設備也就食品衛生振動篩。 食品振動篩該設備干凈、衛生、無死角,全部進行剖光處理,完全達到食品衛生標準。
食品衛生振動篩是由直立式電機作激振源,電機上、下兩端安裝有偏心重錘,將電機的旋轉運動轉變為水平、垂直、傾斜的三次元運動,再把這個運動傳遞給篩面。調節上、下兩端的相位角,可以改變物料在篩面上的運動軌跡。

1、效率高、設計精巧耐用,精類、粘液均可篩分。
2、網孔不堵塞、粉末不飛揚、可篩至500目或0.028mm。
3、雜質粗料自動排出,可以連接作業。
4、獨特網架設計,篩網使用時間長久,換網快,只需3-5分鐘。
5、產量大,適合對產量要求較大的客戶使用。

| 型號 | 篩分直徑(m/m) | 入料粒度(mm) | 轉速(r/min) | 電壓(V) | 功率(kw) | 處理量(kg/h) |
| DH-1500 | 1420 | <10 | 1440 | 380 | 1.5 | 2600 |
化工行業:樹脂、涂料、工業藥品、化妝品、油漆、中藥粉等。
食品行業:糖粉、淀粉、食鹽、米粉、奶粉、豆漿、蛋粉、醬油、果汁等。

